Monday, October 3rd, 2022 AT 5:16 PM
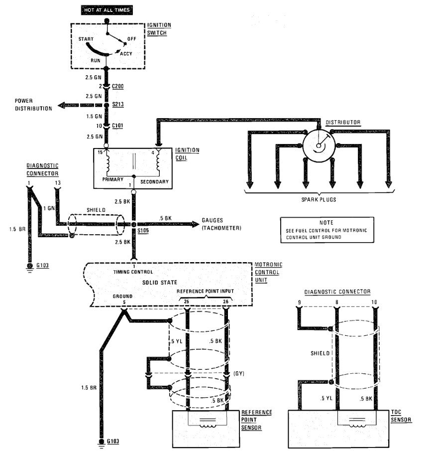
I've located the sensor, but the wires go right into my diagnostic plug, there is no harness connector. Is this sensor only for diagnostic purposes or is replacing it the solution to my no spark issue? My car is a 325e. Everything I've read said there should be 2 sensors, however this one is the only one I've been able to find.

