Tuesday, June 22nd, 2021 AT 2:28 PM
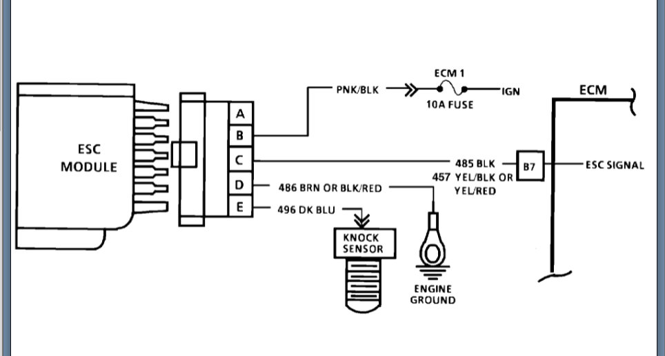
Truck runs fine until it gets warm and then code 43 comes up and truck has no power at all and barely wants to stay running. I've had this problem before and don't remember what I did to fix it. Where do I start with this problem?



