Wednesday, June 17th, 2009 AT 6:07 PM
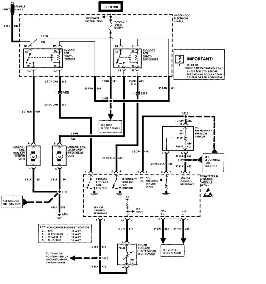
I have a 1994 camaro that when I purchased noticed the owner cut the pig tails on the cooling fans and wired direct to a switch and of course used no relays, as a temp fix I wired in some relays to make it safe and installed a fuse for them but I want to wire them back up like they were from the factory when I get home from iraq as I hate bad wiring being a previous mecp cert custom car audio tech, but I cant find a wiring diagram anywhere and I hate going blind into old wiring I am assuming the relay went bad and he was to cheap to replace so just wired in a switch but anyway any help would be greatly appreciated thank you

