Saturday, February 23rd, 2019 AT 1:34 PM
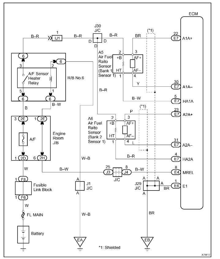
My engine light came on and a test came up with a P2197 code for o2 sensor bank 2 sensor 1 problem. What other things should I look for before replacing the sensor? Also, can you describe the location of this sensor?



















