Tuesday, April 5th, 2016 AT 4:50 PM
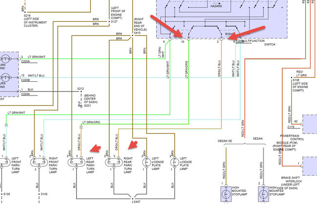
No bottom back brake lights, no turn signals or flashers. Replaced multifunction switch and brake pedal switch, check all fuses and they are good also replaced bulbs. Don't know what else to do.


