Saturday, October 1st, 2016 AT 2:28 AM
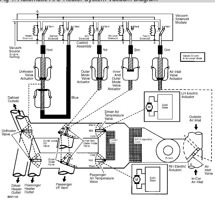
My car has dual climate control and it dose not matter what vent selection I put it on it always blows out all of the vents. The heater does not heat and the air conditioner never gets cold on either side of the car. Is this a vacuum problem or a blend door or am I missing something entirely? Any and all help is as always greatly appreciated.





