Tuesday, September 28th, 2021 AT 7:27 PM
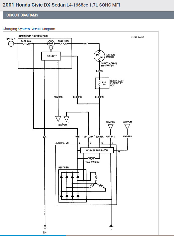
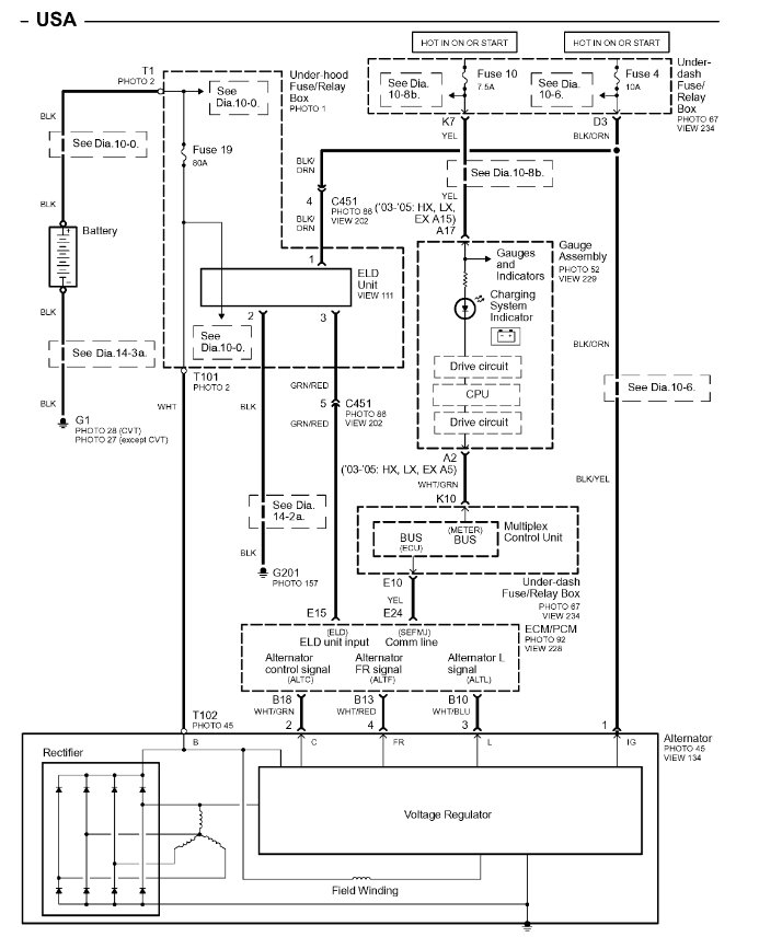
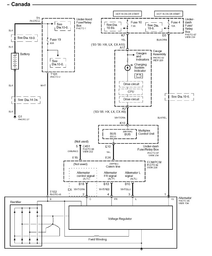
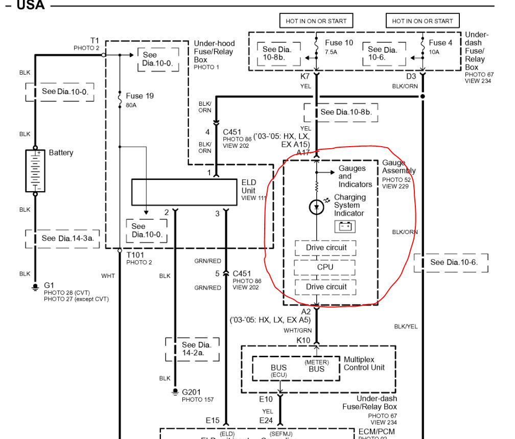
So both the battery and alternator tested good. I’m looking for schematics of the wiring diagram from the alternator to the fuse box and from the fuse box to the ECM. Is there anything y’all recommend trying?







