Friday, April 10th, 2020 AT 2:52 PM
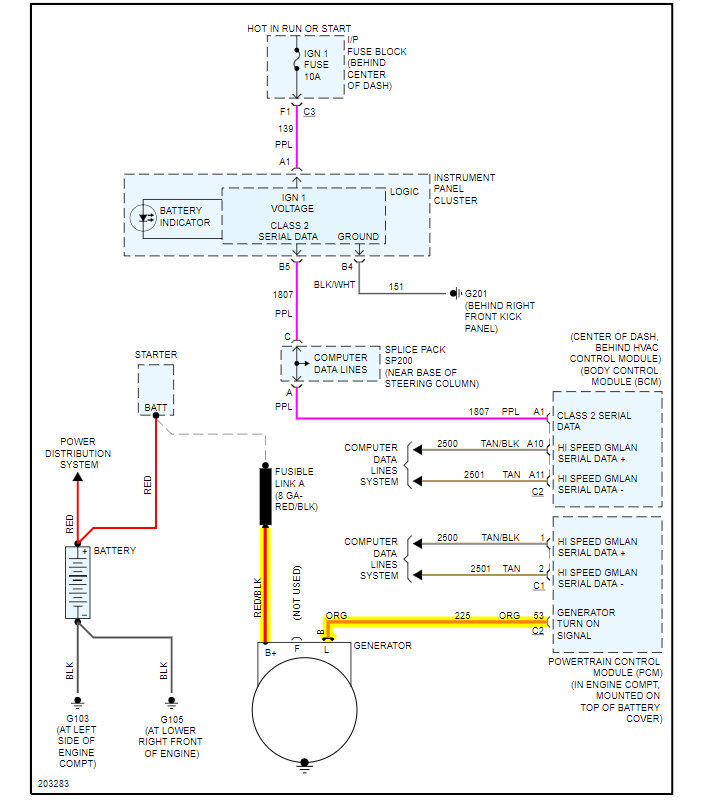
My son and his friend did an remove and replace on the alternator. The next day the car spent the energy from the battery and died. I took a look at it and found not only was the main power line loose but the wiring harness was missing. Not plugged in. Nowhere to be found. But I did see one small wire that had been cut. My question is, if and when I find the other wires and buy the plug how do I know which wire from the harness go to which wires on the new plug? A wiring schematic would be nice but I can't find one. Thanks



