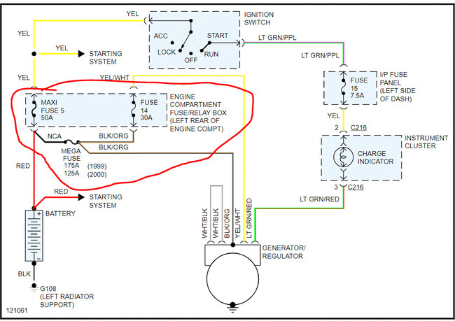
I checked the wire that go to alternator the green wire has the battery vault when it's running the white has.02 when running and 0 when off and the yellow has 0 on and off and every time I turn it on the 175 amp mega fuse blows.
Friday, April 24th, 2020 AT 1:03 PM



