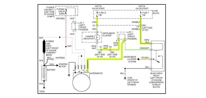
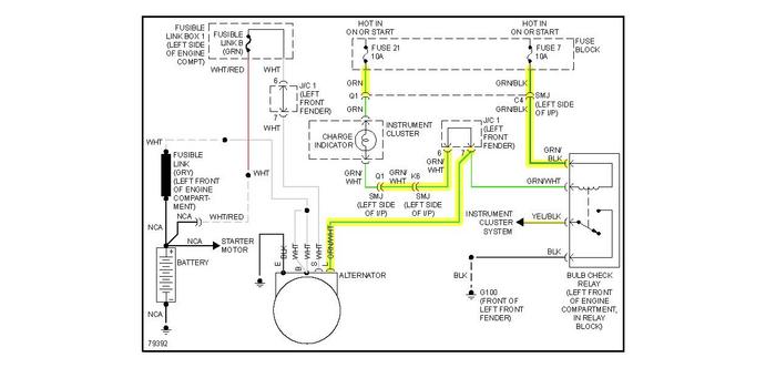
Thursday, October 12th, 2017 AT 11:38 AM
My car has brake light and battery light on. I have replaced the battery and alternator. But, it will not accelerate when in gear. But, it will idle. Any suggestions?



