Sunday, September 3rd, 2023 AT 10:21 PM
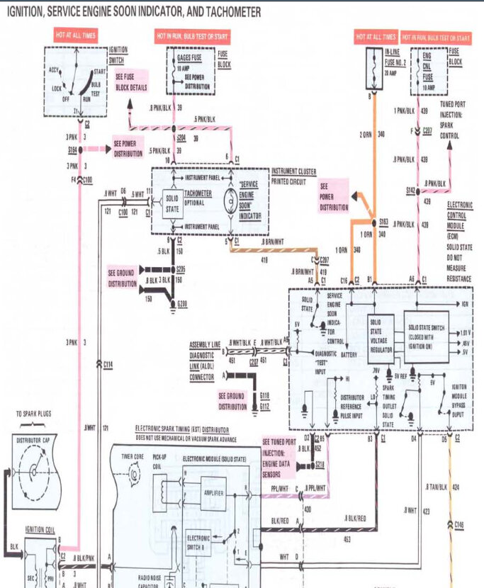
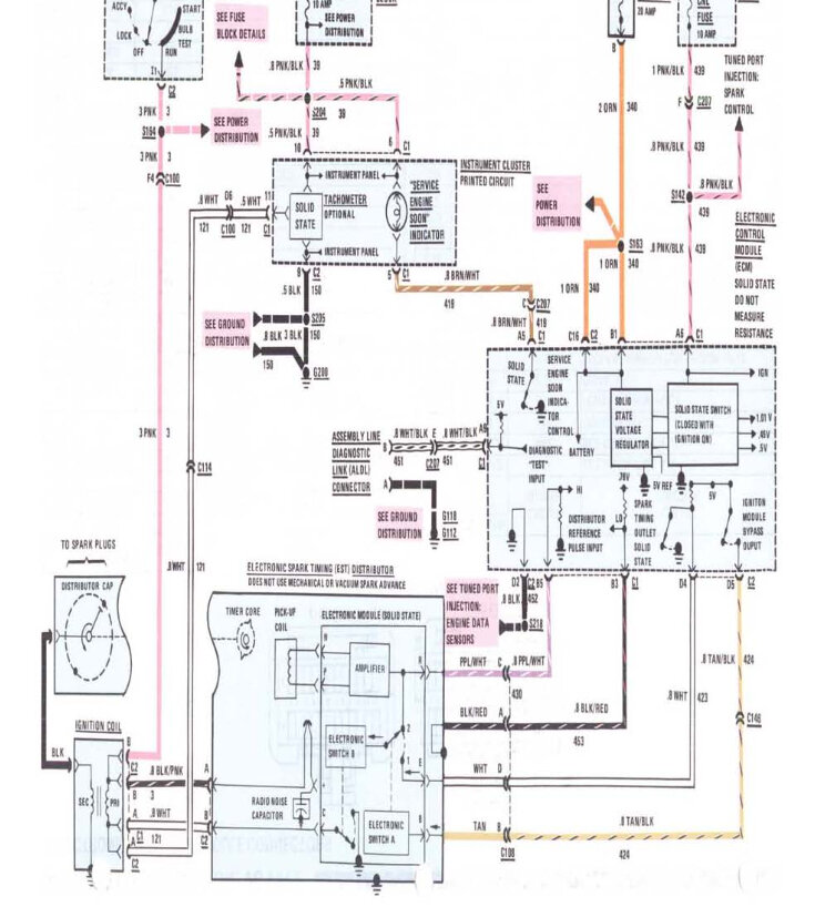
When jumpering pins one and 2 or a and B. Have check for voltage. And for a good ground, are those 2 pins? Have also disconnected the ECM And Probe pen A. To ground and check Engine light does not come on.





