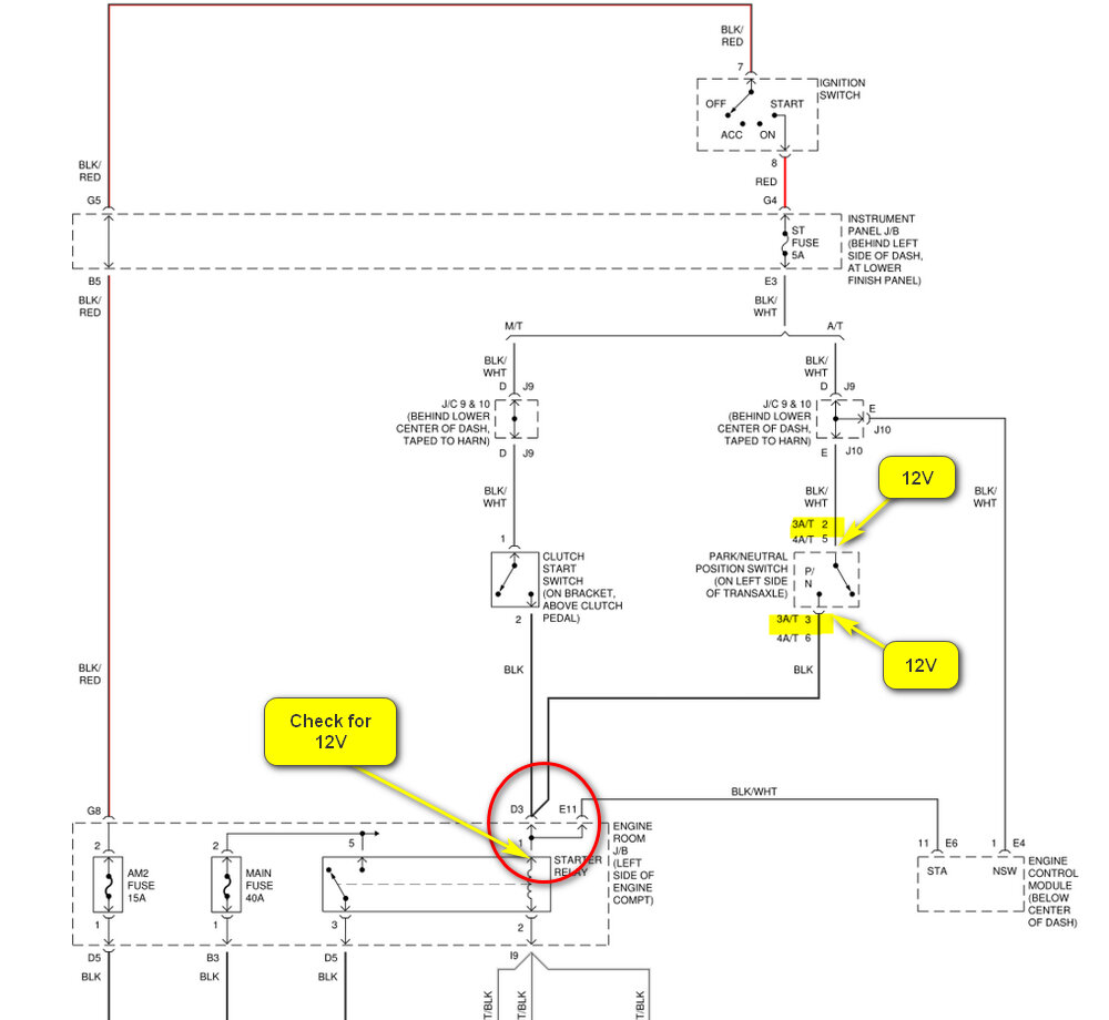
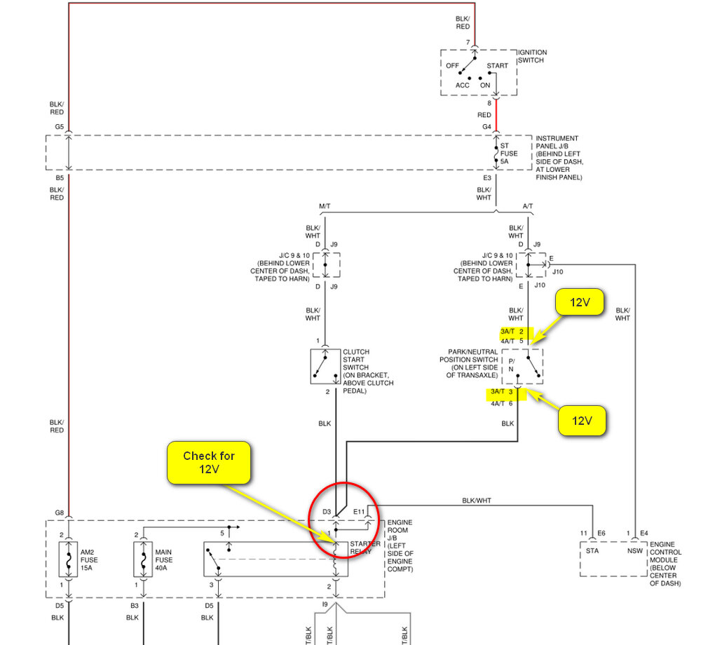
I replaced the starter relay, and after using squirt of starter fluid (car was sitting long), it started right up and ran fine for 3 days. On the 4th day, the issue returned: no start, no crank. I took out the starter relay I tested it in my other car, that is a sienna, and it worked fine. I reinstalled the same starter relay back in the corolla, shifted to neutral, and it started without issue. I started it two more times in neutral without problems, but again, on the 4th attempt: no start, no crank. The starter relay got defective again.
The battery reads 12.7v, and the starter gets 12.17v at the connection (stud and bolt). When I remove the bad relay, turn the key to on, and jump pins #3 and #5 of the relay socket, the car starts up strong.
I’m not experienced with electrical work and am unsure why the starter relay keeps failing after 3-4 starts. Could the starter be drawing too much current, or is there another issue? Any advice would be greatly appreciated. Thanks!
Sunday, March 23rd, 2025 AT 11:22 PM




