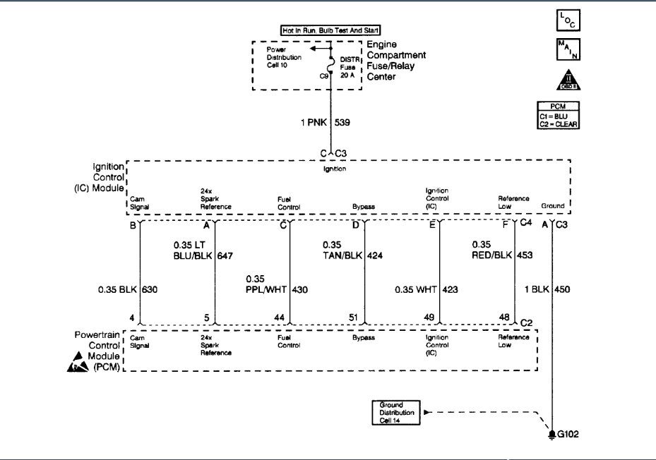
Failed emission test with codes p0135, p0301 and p0404. What parts do I need to replace and where are they located? I think EGR is one of those. Thanks, rg
Jul 29, 2019 at 2:03 PM























