Thursday, December 15th, 2016 AT 8:40 AM
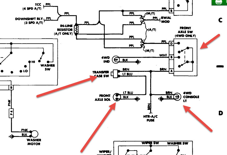
The four wheel drive went out when I was pulling a buddy's truck in reverse in four low. The actuator was bad I replace that and it still does not engage are there not a fuse for four wheel under the dash? I also noticed there are other wires going into the differential what are they for?

