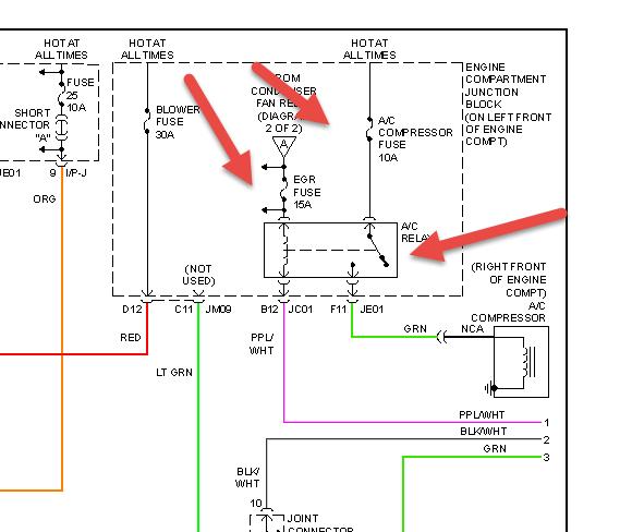
Cigarette lighters do not work, air condition went out, replaced fuse, started working again , now just blows warm air. There was a penny in the cig lighter, that is out now. In my opinion I think there is a fuse problem.
But the fuse box is in Chinese , I'm not sure which goes to the air. A advance auto employee put the wrong fuses in & I just am lost. I am a single women, & I'm afraid to take it anywhere, everyone is wanting to tell me a different problem over 1000 dollars, I just would like to check the fuses myself, can anyone help me?
But the fuse box is in Chinese , I'm not sure which goes to the air. A advance auto employee put the wrong fuses in & I just am lost. I am a single women, & I'm afraid to take it anywhere, everyone is wanting to tell me a different problem over 1000 dollars, I just would like to check the fuses myself, can anyone help me?
May 23, 2014 at 4:37 PM


