Wednesday, November 5th, 2014 AT 10:00 AM
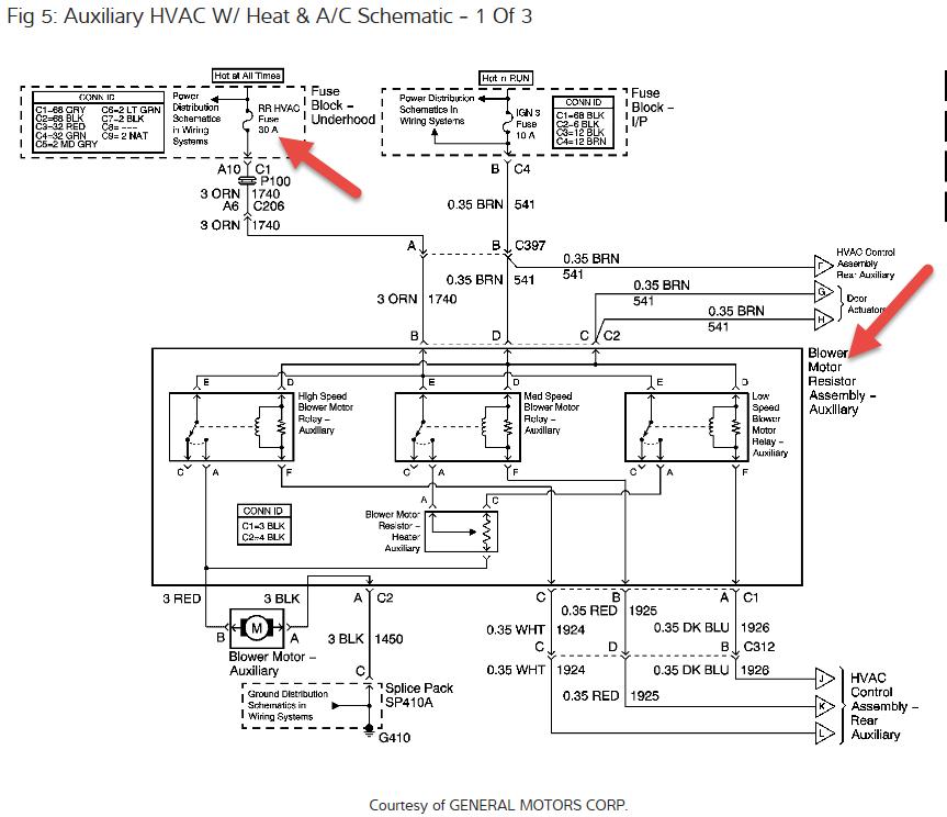
The blower actually makes noise, sort of like a bumping sound, but doesn't spin I check the blower speed control module. There is 3 wire orange, purple and black the orange have 12.83v the skini pirple 0.05v and black is ground





