Friday, May 11th, 2012 AT 12:29 PM
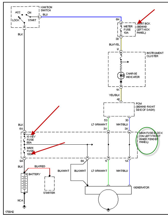
Hi I have a mazda protege 323 yr 03 with engine dohc 16 valve 1.6. Recently my timing belt broke and was replaced. The car ran fine for 1 day then started to stall a lot. We found the coil pack faulty. So it was replaced and the car was running pretty fine. But after 2 days, I've noticed that that my car would run slow when it gets warm. And it wont start until I let it cool down for 15-30mins. Its driving me crazy, brought it to the mechanic and they got error code PC1631 which is supposed to be Generator Output Voltage Signal No Electricity. A bit weird nahhh. Any help plz


