Friday, January 4th, 2013 AT 9:28 PM
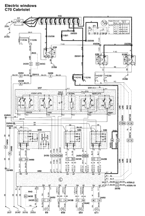
My 2002 c70 convertible right rear window will only lower with the "all up/down"button on the driver's door. The individual switches in the back seat and on the driver's door to that window will raise but not lower right rear window. Is there a relay or control module and should I be concerned that it will fail and leave the window stuck?
