Wednesday, November 16th, 2011 AT 2:43 AM
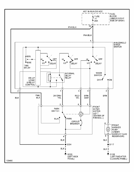
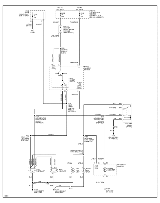
My 2001 jeep wrangler factory installed fog lamps do not have power. Help? The wiper switch was replaced and the intermittant do not work and the wipers do not go back down when turned off. Could these two problems be connected? The wipers on my Jeep only worked on High and would not go back down when turned off. They would stay wherever they were. I have replaced the switch with one for factory installed fog lamps.

