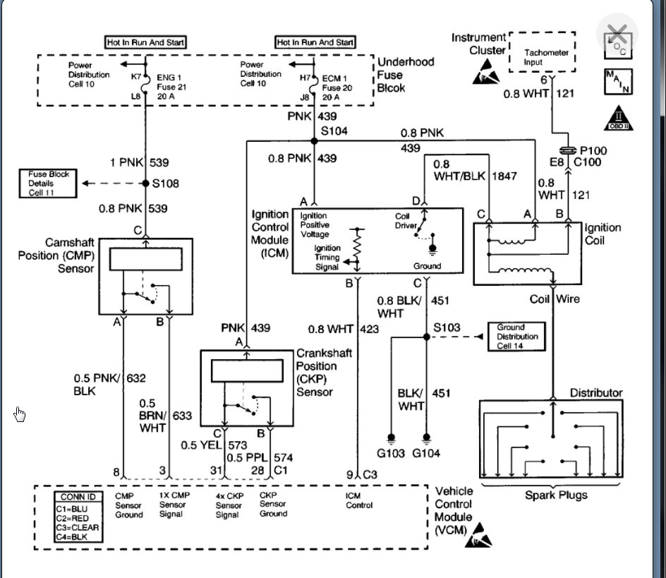
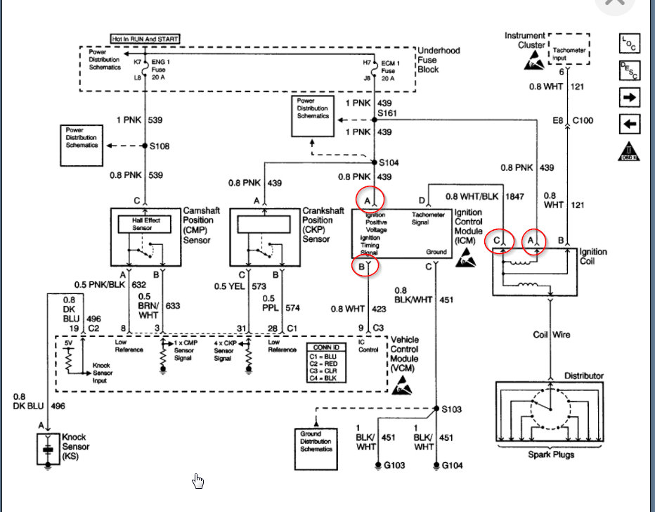
Ran fine. Was really low on fuel when I went to the gas station. Truck sits a lot, so only has 125,000 miles. I drove 30 miles after refueling, shut it down for a few hours, started it again and it idled fine for 5 minutes until it shut off. Would not restart. Cranked on it, used starting fluid, pounded on fuel filter. Managed to start once, but it shut off when I gave it throttle. Will not start again.
I added sea foam, changed fuel filter, put on new cap and rotor. Has fuel, but when I take a plug wire off there is no spark. I had to tow it home and can’t afford to go to a repair shop.
Been a reliable truck that I have owned for 8 years with no issues other than corroded cap and rotor/general tune up.
Thursday, November 19th, 2020 AT 10:35 AM




















