Thursday, July 4th, 2013 AT 10:20 AM
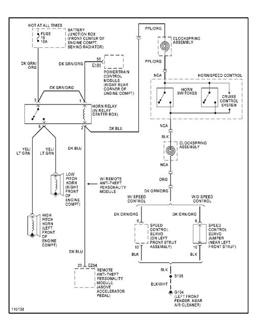
Horn cant seem to find it, looked all over buttoday Need location of horn to replace it doesnt work. Went on the internet and still cant find it, dont have a book to look it up, need some help?¿?



