Monday, December 24th, 2012 AT 6:18 PM
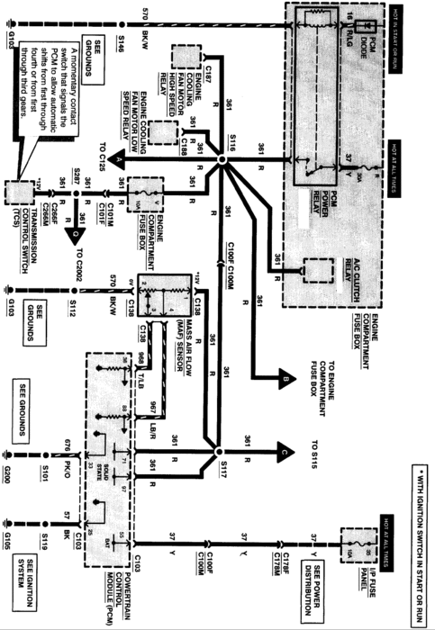
Seems like the pcm conrtol relay is bad.(The one under the air intake part of the cruise control) Check engine light comes on after the battery is off for a while, even started for about 1 min then died, no mil now. Checked cam shaft positioning sensor. 10-12 pulsing when cranking 10 or os at rest. Key on. The relay in the enging compartment labeled PCM relay, gets power on its coil at random. Interior fuse 20 good. The problem seems to be between the interior fuse and the PCM relay in the engine power dist box. How do I test that module. It is not mentioned in the Haynes book I am not ruling out possibility of ignition switch. Please help.




