Thursday, June 5th, 2014 AT 4:43 PM
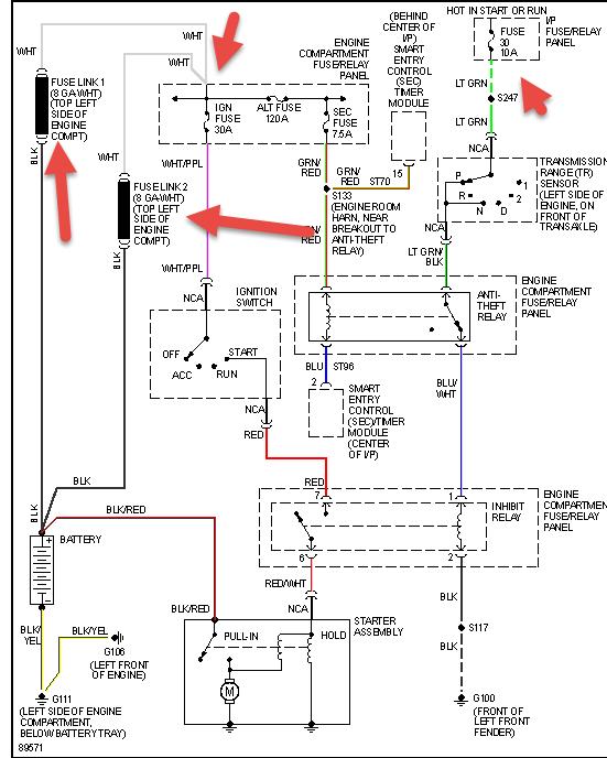
Replaced inhibitor relay, starter and neutral safety switch. After replacing neutral switch, van did start. When I shut it off and tried to restart. Nothing. Is there a way to test the ignition keyswitch?



