Monday, March 10th, 2014 AT 8:14 PM
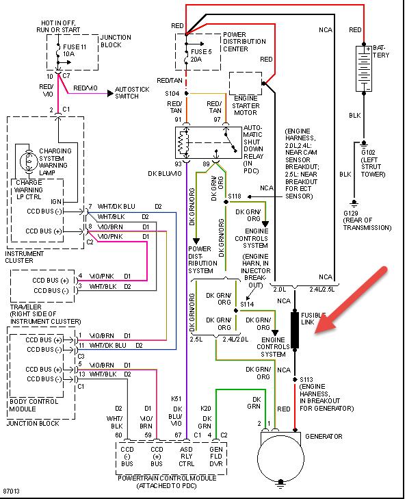
Unable to maintain charge on new batt, dash lite on for alt speedometer and gas gages working on dash all others not. Car starts and runs ok just replaced batt, plugs, wires, cap and rotor and finally alt replaced. But it still will not charge batt and lite still on have also checked all fuses and relays inside and under hood also checked charging system wiring all passed. Question is the regulator or control for the alt in the ECU and if so with the dash issue could it be a problem with the ECU?



