Saturday, June 18th, 2011 AT 9:24 PM
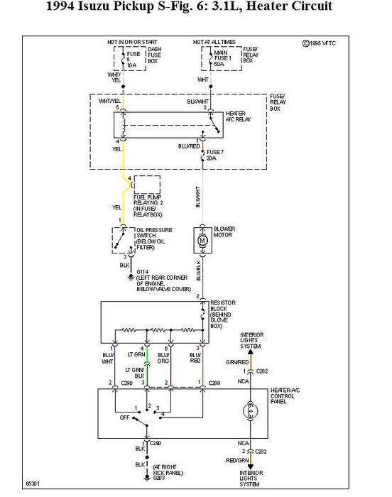
I can't get the blower motor to work in my truck. The voltage reads 14 volts and the motor has continuity. I even tried buying a new motor but it still doesn't work. I've checked the relay, oil pressure, switch, and on/off switch for the motor and they all check out. What should I do next?


