Thursday, February 20th, 2014 AT 5:03 PM
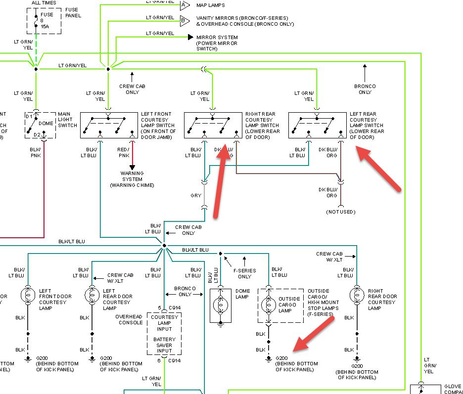
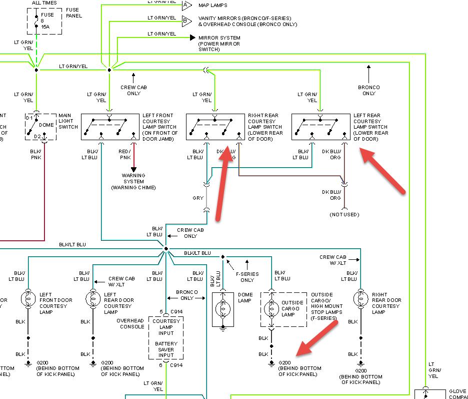
My interior and cargo light in bed of truck stays on I even removed fuse and they are staying on even then truck has been sitting today since I had this problem start. I am stumped Thanks Paul


