Wednesday, January 26th, 2011 AT 2:29 PM
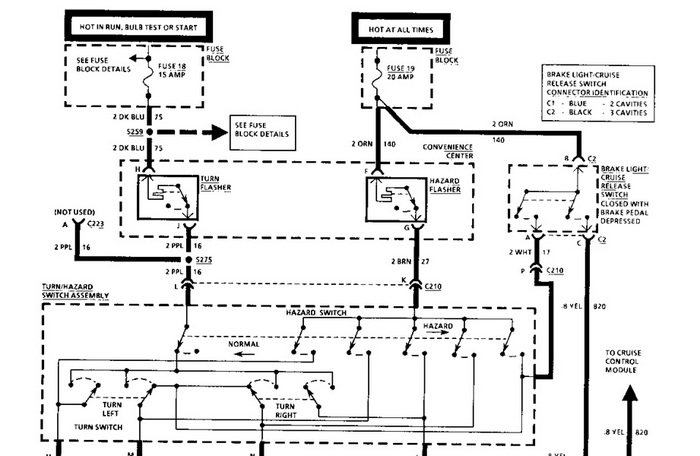
I have a 1993 chevy capirce classic 4dr sedan. My brake lights stopped working, but my blinkers still work. Can you tell me how to fix this?

