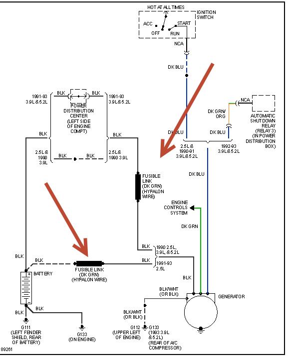
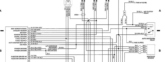
i know the voltage regulator is in the ecu.
i understand the charging control via the field coil.
i have read many times about the battery temp sensor (the one that none of the parts stores ive contacted, not even dodge lists for this vehicle). The earliest parts list refernce to a bts is on a 96.
i cannot find a connector for one on the drivers side firewall or fender. I have seen what they look like on newer models at the wrecking yard.
i have not found a bts on any wiring diagram for this year or as an input to the ecu.
my ecu connector has a blue wire on pin 10 going to one side of the field on the alternator and a dark green going to pin 20 from the other field terminal.
this morning, for maybe 30 seconds, the input to the field was pulsing, it stopped, and did not come back even after restarting.
both the battery and alternator bench tested (off the truck) good.
before I spring for a new ecu, I want to be certain there is no bts on this model and the wiring is correct.
does anyone have wiring diagrams for the 1991 that actual show the bts and its inputs to the ecu?
i'm no stranger to mechanical or electrical trouble shooting, I do howerver like to have as much CORRECT information as I can get before changing costly parts.
can anyone provide correct diagrams or links to then?
Thanks
Art
Saturday, June 1st, 2013 AT 8:13 AM




