I have the truck listed above 350 TBI in it. I am having a problem where I am not getting spark. The engine will crank, the injectors spray fuel. It appears that I am not getting a signal to the coil. the truck is throwing code 42 and 43
Here is a list of parts I have recently replaced:
Fuel sending unit with new pump.
Fuel lines.
Fuel filter.
Spark plugs.
Plug wires.
Cap and rotor.
Ignition control module.
Ignition coil.
Here is everything that I have tried/ tested:
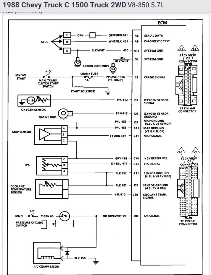
Checked for loose connections at the distributor, coil and ECM.
I have continuity on all four wires going from the distributor plug to the ECM plugs.
I have continuity going from the two wires at the distributor to the coil.
The coil is receiving 12 volt switched power.
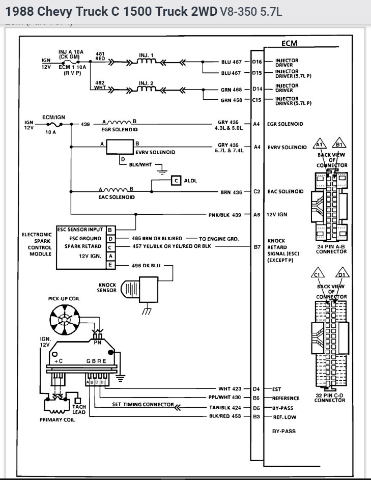
The pickup coil in the distributor will produce an AC voltage when tested. (The injectors also use this signal and they are firing.)
When a test light is taped into the white wire on running from the ICM to the coil it does not flash.
I have also tried to follow this guide. http://prntscr.com/kgv0p5 see attached image
it ends up at step 4 with a ckt 424 open, faulty connections or faulty ignition module.
I have replaced the ignition module and I have continuity on that circuit.
I am at a loss with this one. Can someone please help?
Thursday, August 9th, 2018 AT 7:06 PM






