Saturday, January 18th, 2014 AT 4:17 AM
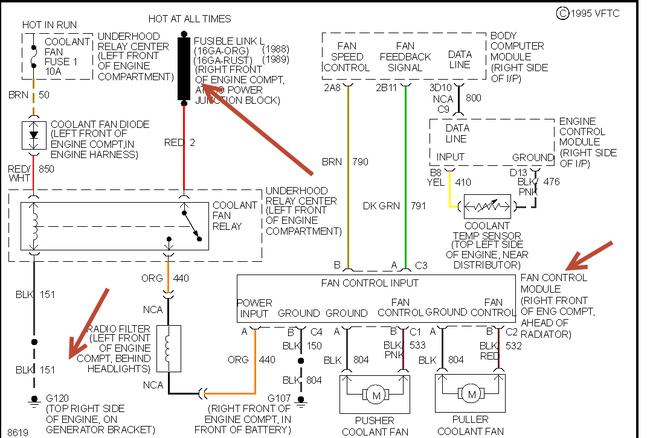
WHEN IDLING THE ENGINE WILL HEAT UP AFTER ABOUT 10 MINUTES COOLING FAN DOES NOT COME ON. CAR RUNS COOL DRIVING. TEMP REACHESOVER 220 IDLING BUT ONLY RUNS ABOUT 150 GOIN DOWN THE RD. IVE REPLACED HEAT SENSOR ON THERMOSTAT AND I HAVE TESTED THE FAN ITS SELF WITH A JUMPER WIRE THE FAN RUNS. IF I START THE CAR AND UNPLUG THE THERMOSTAT SENSOR THE FAN RUNS WHEN I PLUG IT BACK UP IT STOPS. IVE TRIED THE RELAYS IN FUSE COMPARTMENT BY REPLACING NO LUCK. WHAT NOW? AC COMPRESSOR DOES NOT WORK WOULD THAT HAVE ANYTHING TO DO WITH IT.

