Tuesday, March 25th, 2014 AT 11:14 AM
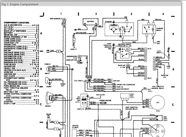
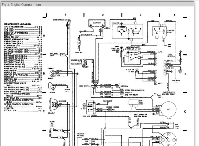
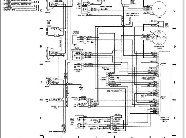
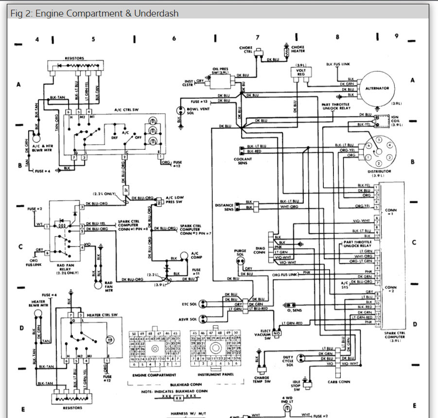
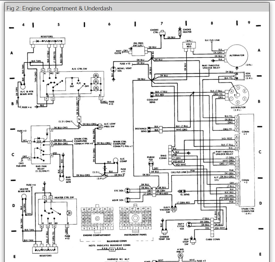
I Know I Have Power From The Battery Reaching The Ignition Switch, Since I Can Turn The Engine Over By Using The Ignition Key Switch. Why Is The Ignition Key Switch Not Sending Any Power To The Coil, The Way It Is Suppose To Do?






