Thursday, August 23rd, 2018 AT 10:17 PM
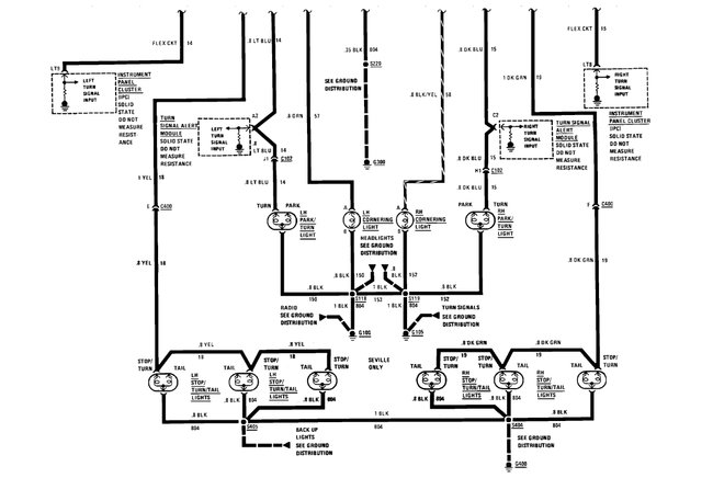
1989 Cadillac Deville turn signal lights on both right and left side flash fast then slow.I have check all light bulbs for faulty or burnt all are good. I have pulled the flasher relay from under the dash and replaced it with a new one but lights continue to flash fast then slow. I turned on hazard lights and they function normally. Does the hazard light have a separate relay from the turn signal or do they share one relay. How can I resolve this problem of fast and slow signals? Any help would be greatly appreciated.



