Wednesday, March 24th, 2010 AT 3:21 PM
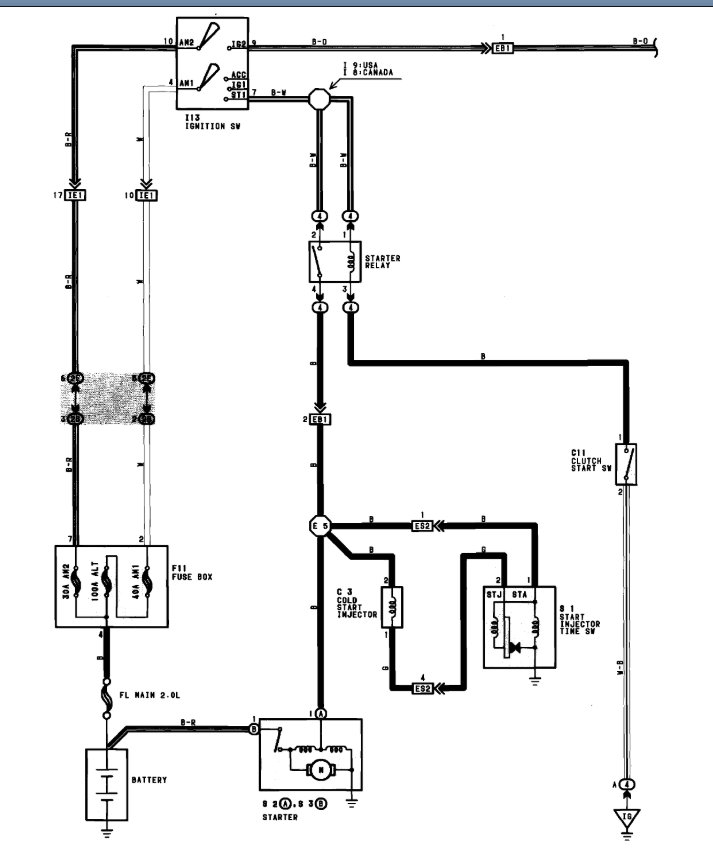
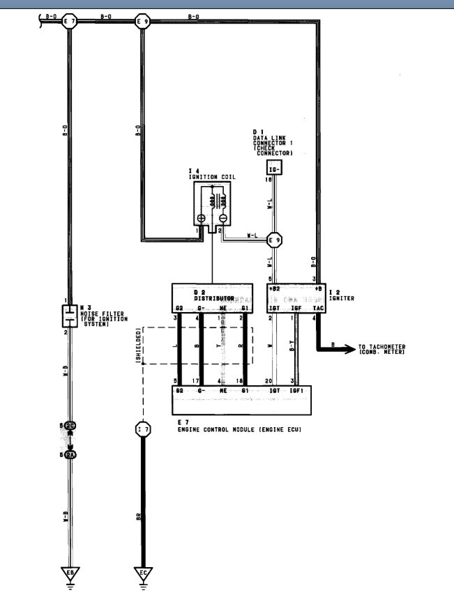
When I turn the key to the on position there is no electrical power. The only things that work are my fuel pump, headlights and hazards. The wipers, alternator, dash clock, radio, turn signals, and the a/C unit all do not work. All do not have power. I have tried new terminals, ground wires engine, main relay and it has a brand new starter. It is not the battery or terminals because the head lights and horn work to their full potential.






