Saturday, August 12th, 2023 AT 1:29 PM
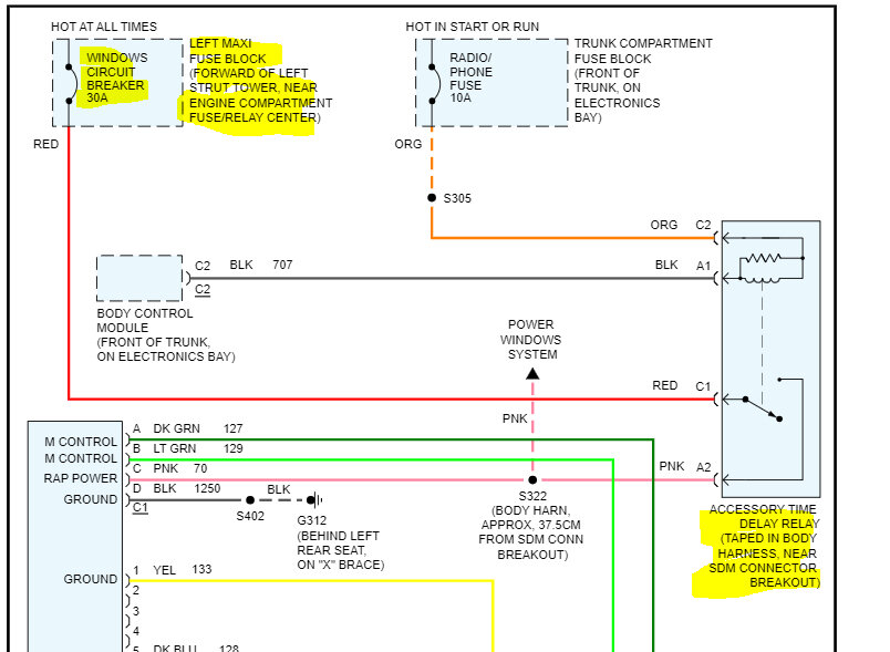
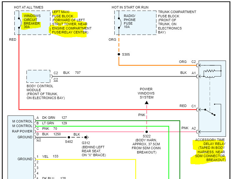
So, the car is not starting sometimes when I go to crank it, it has a flashing security light. Sometimes it doesn't, there is an orange park light and whenever I crank the key to the run position like to crank the engine, it does not start. I have checked the keys resistance and I have checked it is getting resistance to the orange wire below as I can still start the car using the relay the starter relay. I have no radio, I have no power windows, no moonroof, nothing. The key fob still works for unlocking and locking doors and the radio still runs in the accessory position and there's one small spot in between the on position and the start position that the radio still works. When I get it running it did not originally have the alternator charging but everything else ran it even drove perfectly fine the alternator just didn't charge the battery. So, I rewired that now the alternator charges the battery whenever I started using the starter relay, but when I have it started it has absolutely no power to basically anything except for basic necessities like fuel pump spark plugs etc.





