Code P1281

Tiny
ADAMFASCA
  • MEMBER
  • 2004 JEEP GRAND CHEROKEE
  • V6
  • 4WD
  • AUTOMATIC
  • 175,000 MILES
P1281, need help please.
Wednesday, May 1st, 2019 AT 6:15 PM

6 Replies

Tiny
CARADIODOC
  • MECHANIC
  • 34,379 POSTS
P1281 - Engine Is Cold Too Long

Do you have a symptom or problem you're trying to solve? In cold climates, every Chrysler product will have this fault code in the winter. It means the engine coolant did not reach the specified temperature within six minutes of starting the engine. If you start the engine on a cold day and let it idle a few minutes, it isn't going to get hot enough fast enough.

This code can be ignored, and it normally doesn't turn on the Check Engine light.

Here's the list of code definitions for future reference:

https://www.2carpros.com/trouble_codes/obd2/p1200
Was this
answer
helpful?
Yes
No
+3
Wednesday, May 1st, 2019 AT 7:57 PM
Tiny
ADAMFASCA
  • MEMBER
  • 50 POSTS
It’s accompanied by p0740 they came on together.
Was this
answer
helpful?
Yes
No
Thursday, May 2nd, 2019 AT 4:28 AM
Tiny
ADAMFASCA
  • MEMBER
  • 50 POSTS
Also, what thermostat do I need for the 2004 Jeep Grand Cherokee 4wd V6? I noticed each one has different temperatures.
Was this
answer
helpful?
Yes
No
+4
Thursday, May 2nd, 2019 AT 5:51 AM
Tiny
CARADIODOC
  • MECHANIC
  • 34,379 POSTS
P0740 - Torque Converter Clutch Circuit Malfunction

That code will turn on the Check Engine light because engine speed will be 200 rpm higher than normal, so you'll use more gas. Most commonly this code sets due to a break in the wire for this circuit. A corroded connector terminal will do that too.

You can tell if this circuit is working by holding road speed and the accelerator pedal steady, then lightly tapping the brake pedal with your left foot. Engine speed will go up around 200 rpm, then drop back down a couple of seconds later.
Was this
answer
helpful?
Yes
No
Thursday, May 2nd, 2019 AT 6:49 PM
Tiny
ADAMFASCA
  • MEMBER
  • 50 POSTS
Where is this connector located?
Was this
answer
helpful?
Yes
No
Friday, May 3rd, 2019 AT 3:56 AM
Tiny
CARADIODOC
  • MECHANIC
  • 34,379 POSTS
Other people have reported the fault code for the lock-up torque converter when there really isn't a problem with that circuit. I've never read what the solution was other than to erase the code. It seems like it sets due to some unrelated issue.

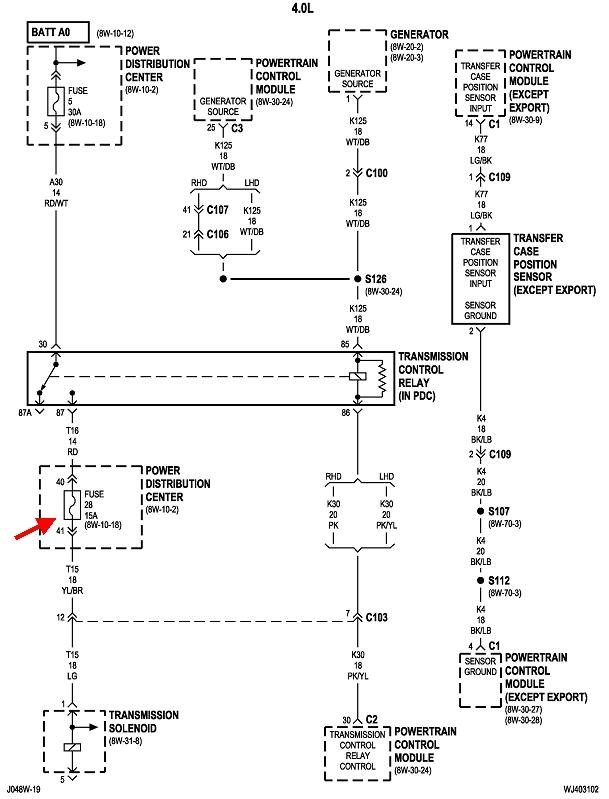
If you want to measure the continuity of the circuit to include the solenoid itself, I put some diagrams together to show where to measure from. The best diagram I found is the last one of these five drawings. Look for fuse # 28 in the under-hood fuse box and use either of the test points on top of it. That's a blue 15-amp fuse. Blue arrow in that diagram. In the sixth drawing, fuse # 28 is listed as a red 10-amp so I'm not sure which you have.

You'll need to unplug the connector from the Transmission Computer, then use the light blue wire, (green arrow in the diagram), terminal 11 in connector C2 for the other ohm meter probe. I would expect to find around five to 20 ohms, but mainly we don't want to find an open circuit, (infinite resistance).
Was this
answer
helpful?
Yes
No
+1
Friday, May 3rd, 2019 AT 7:29 PM

Please login or register to post a reply.