Thursday, March 21st, 2024 AT 7:39 PM
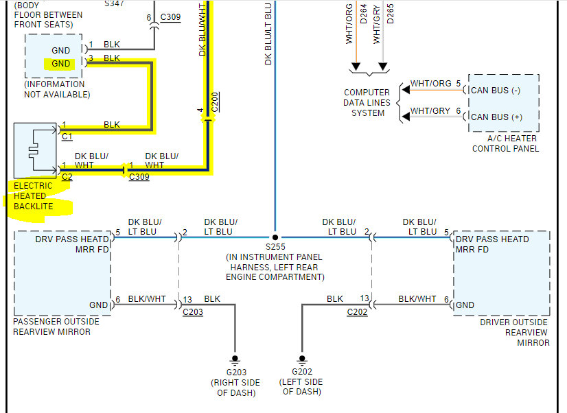
One if the contacts on the back glass has come loose. However, I don’t have power going to it. The conductivity is good across the glass, but it doesn’t have 12 volts coming to it. The light doesn’t come on when I press it. The knob works to switch from all the function on A/C and heat. When you push it, the light is supposed to come on for the rear glass and mirrors. I have checked the fuse and relay. Am I missing something that powers the switch? I am pretty sure even if it’s not working the light should come on unless not getting power to the switch or is this incorrect?


