Wednesday, January 5th, 2022 AT 7:47 AM
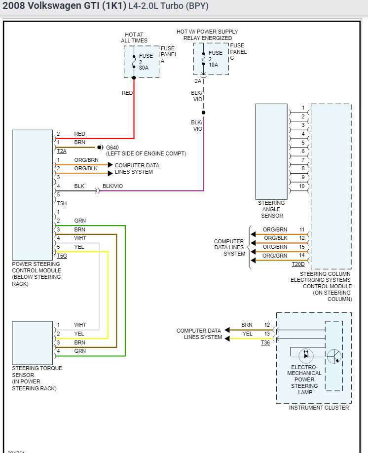
So, the power steering light came on and it was hard to steer. Had a mechanic put a diagnostic thing on. It and he said majority of the codes that came up were that basically there as not enough power going to the power steering, airbag radio and I can’t remember the other ones sorry. The battery is new. I just got this car and I really like it so hopefully it’s a simple fix like a fuse. I definitely don’t have the money to have it serviced professionally. Any ideas I’ll appreciate thank you





