Friday, December 4th, 2020 AT 5:37 PM
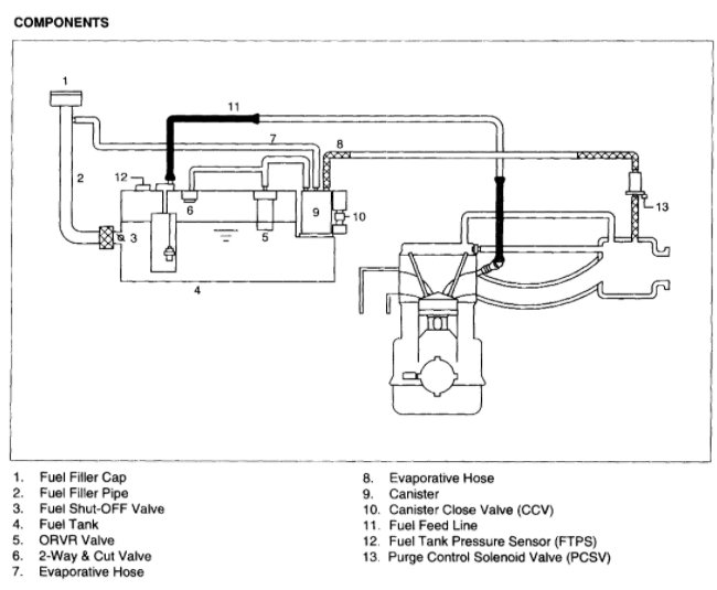
I just change my purge valve. And a couple weeks later light came back on with p0445 is it possible that the bottom hose on the purge valve has been damaged during the valve change? I had a lot of trouble getting the clamp to loosen. Also there is a PCV hose that leads to the top of engine under the valve cover runs across the top this looks like it's damaged, but i'm not sure what its actually called. I do not work on cars but have no choice since I had an accident in 2019 and put my front end back together with no experience. Winging it with help from others occasionally.













