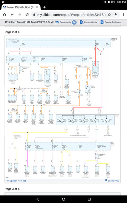
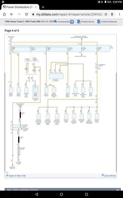
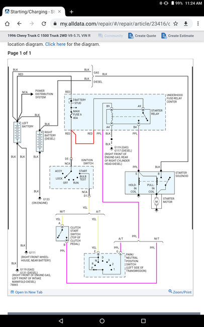
This is what I have done thus far:
New Battery (no change)
New Starter (no change)
Turned camshaft (turns fine)
New Starter Relay (sometimes it will make a slow to want to crank but sounds drained attempt and nothing)
Replaced Ignition Switch (no change)
Replaced Every Mini and Maxi in and out of car (no change)
Every start attempt has had a jumper box connected to it.
Tuesday, March 16th, 2021 AT 5:05 PM










