Saturday, September 7th, 2019 AT 7:26 PM
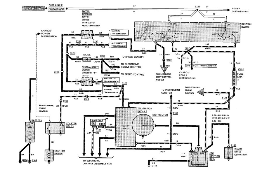
Just dropped a rebuilt motor into my truck and have all the wiring hooked up correctly, but my ignition coil won’t put out a spark. I’ve tried several new coils and still nothing. I have power all the way to the coil just nothing coming from it, to the distributor cap.



