I transferred all the vacuum sensors from the 90 to the 88 engine. ( It was mostly electical)
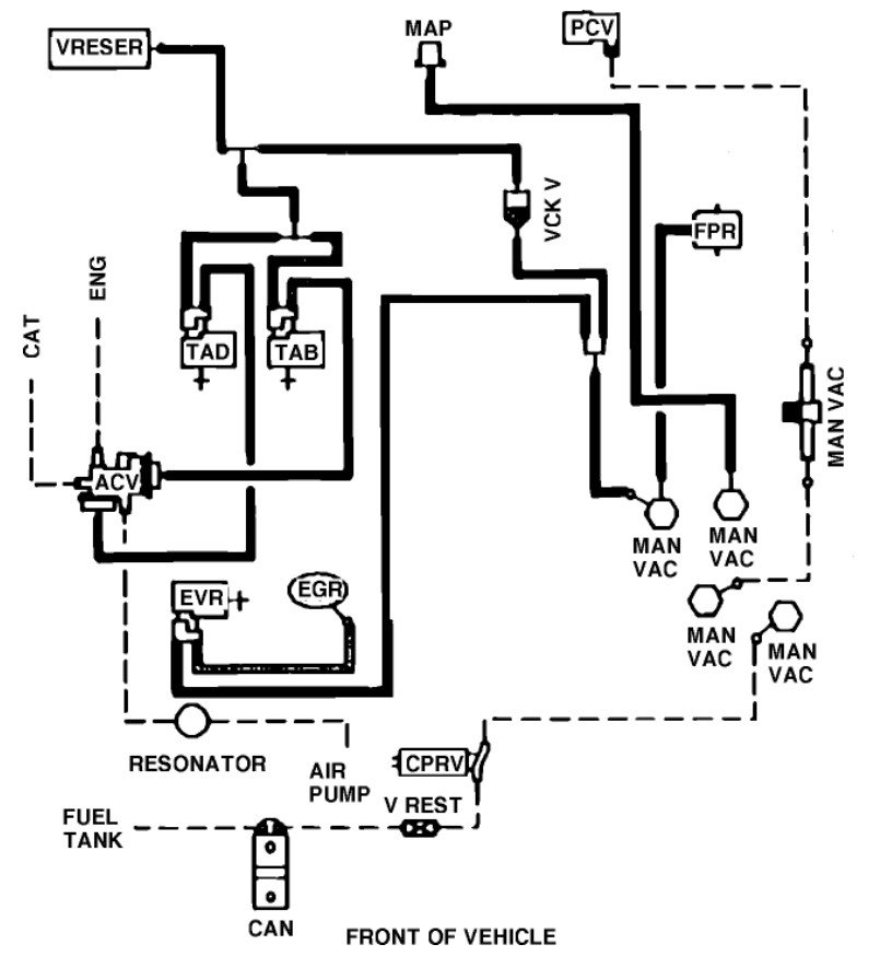
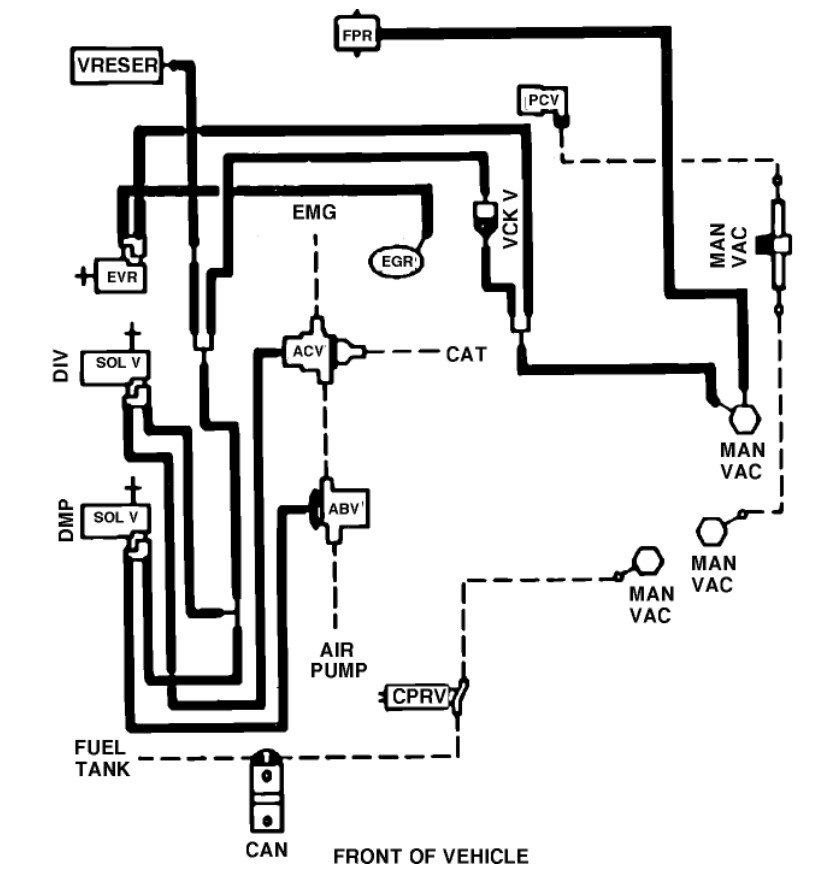
when I tried to repair the leak all my lines started cracking and breaking so I pulled them all. Now can't seem to get the routing correct of the lines. Whrere would I find a vacuum hose shematic? I have a Haynes Repair Manual but it dosent have a vacuum hose shematic any suggestions.
the Hoses that run off of the air intakes sensors/relays (dont know their proper name but theres three) have two line that run from each one, red and black are theses color coded for a reason? Please help
also since I changed the engine cant seem to locate the plug on my wiring harness that goes to the map sensor? I checked the whoe harness while the engine was out and have used every plug. Any suggestions.
If anyone has a vacuum line shematic would u please email it to me it would be greatly appreciated.
Monday, May 28th, 2007 AT 10:30 AM






