I have the SRS light on in the dashboard and its been this way for 9 years! When I start driving the SRS light blinks and then after a number of minutes it just stays on.
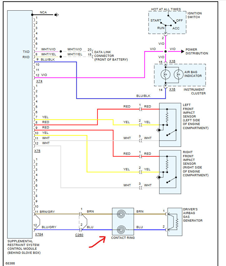
I got a used SRS module with the same part number as the old one in my car. It is located behind the glove box.
I have been having one helluva time trying to remove this SRS module (I have removed the glove box after some hassle). I have removed the bolts on each side closest to the glove box but the ones on either side at the furthest point from the glove box are a bit** to get to. I have tried to remove the plastic frame that holds various plugs on the left of the frame and undid and removed the hex bolt right at the back of the plastic frame. But I am still having trouble removing this as it needs to be removed to get to the hex bolts at the back on either side.
Any ideas? Do you have any explanations in your system as to what needs to be done to get to these two hex bolts? I have searched for a few hours on the 'net but nothing came up, hence my post here.
Note: I have come across some videos that show how to get the SRS light to be turned off but that involves connecting two wires in one of the fuse areas but I am not too happy about doing that. I just prefer to put another one in, take the old one out and have someone open it up and take a look at it, if just for learning how these things work and to see if any components need to be changed out (I have access to an electronics genius).
Tuesday, November 19th, 2024 AT 12:37 PM






