Sunday, October 18th, 2009 AT 10:38 PM
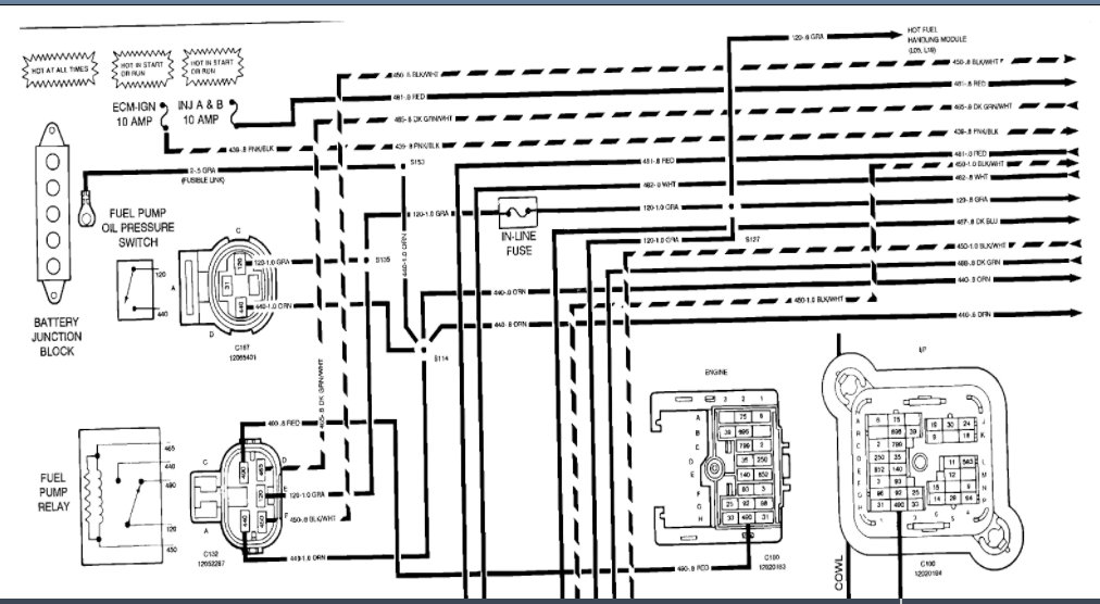
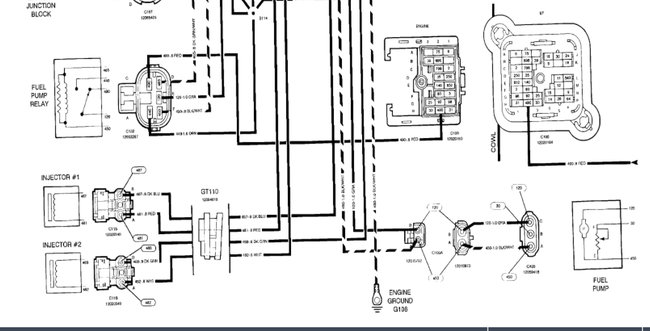
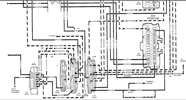
I need to know were the fuel pump reset button, or the pump test wire, I have did some research and found that there is a test wire somewhere by the fuse box, but I can not find it, the truck ran good untill last week when the fuel pump stopped working, I replaced it and it is still not working, new relay, I ran a hot wire to pump and pump works, even the old one, but no power at the harness, the harness plugs up good, it is not loose or burnt. I am lost can you please help me. Thanx mike d.








