Sunday, October 13th, 2013 AT 9:02 PM
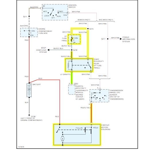
Van will not start. When turning the key only get one click. Thought it might be the battery so we tried to jump start but still get the same thing. Not sure what else to check or test. Could it be the starter?

