Saturday, June 1st, 2019 AT 6:55 AM
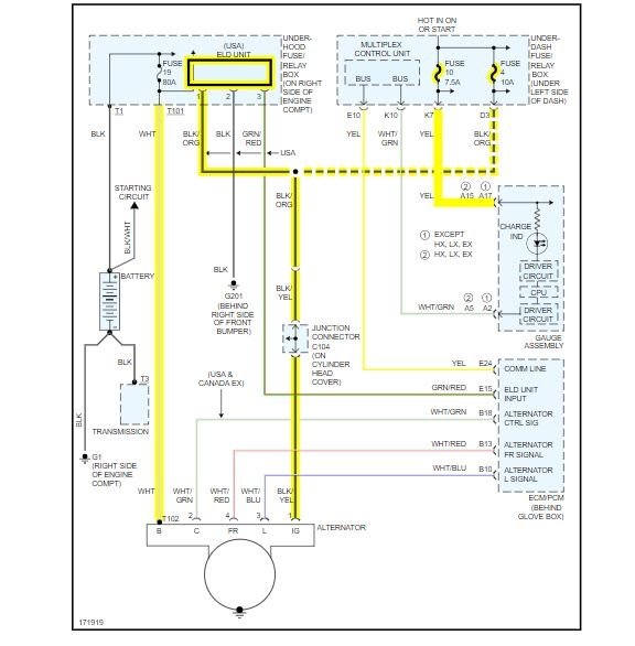
When driving the battery light came on and the power steering light came on. So I got home turned the car off and it wouldn't start again. So I bought a new alternator fitted it bought a new battery and fitted it and car started no problem, but battery light and power steering light still on. So I checked to see if the battery was charging which it's not. I checked all fuses they are all fine. So I thought maybe I was unlucky with the alternator, so I bought another and fitted it and still same issue. I'm lost for ideas on what to check next. Any help appreciated. Thanks




