Monday, February 10th, 2020 AT 6:56 PM
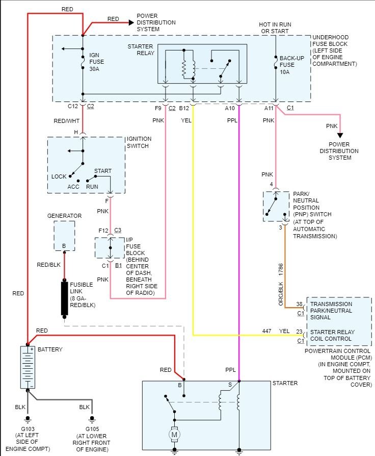
So I have a couple different issues with car. But today the car decided that it wouldn't start again. The question I have is a basic question. If a battery is no longer good and you try to restart car by hooking it up by jumper cables or a jumper box and it still won't turn over could that possibly be the battery or would it indicate that it probably is a starter problem? I hope someone has an answer thank you for your time.



