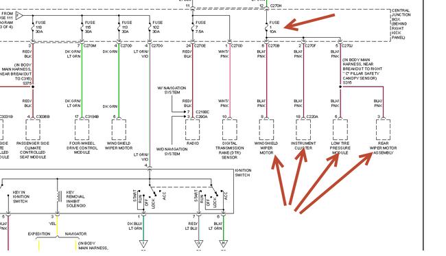
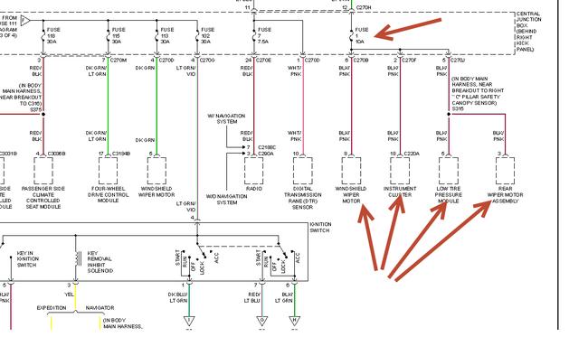
The battery drains overnight. I measure 340mA current draw with ammeter in series with battery cable, everything off, doors shut. About 2/3 of this current draw is from Fuse # 102: "Ignition Switch Power". The other approximately 100mA is from the Instrument Cluster, its own self. So.
1) Are these current draws normal or abnormal?
2) Are these current draws large enough to drain down my battery?
3) Why is my battery draining down?
Please help me
Friday, October 18th, 2013 AT 2:14 PM

